Пошаговая инструкция, как восстановить нормальную работу ДПРВ Chevrolet Lacetti
Как было сказано выше, ремонт датчика распредвала следует начинать с диагностики его техсостояния. В первую очередь необходимо прозвонить саму проводку датчика Холла. Для диагностики мастеру потребуется автомобильный мультиметр. Без предварительной диагностики лучше не осуществлять никаких манипуляций с ДПРВ !
- Останавливаем и глушим машину. Питание от АКБ отключать не нужно.
- Извлекаем проводную колодку датчика распределительного вала. Чтобы извлечь датчик, необходимо предварительно нажать на скобу фиксатора.
Подключаем щуп массы мультиметра к кронштейну, рядом с клапанной крышкой.
Плюсовой провод мультиметра вставляем к пиновый разъем проводной колодки датчика распределительного вала. Начинаем диагностику с самого разъема питания датчика Холла, 12 В.
Обратите внимание, перед непосредственным использованием мультиметра необходимо произвести его настройку. То есть нужно переместить регулятор напряжения в положение 20 (В)
Дополнительно нужно заметить, что к плюсовому щупу мультиметра мастер прикрепил отрезок тонкой проволоки в оплетке. Дело в том, что для диагностики проводки ДПРВ нужно производить замеры в пиновых разъемах проводной колодки датчика Холла Шевроле Лачетти. Если это делать родным щупом мультиметра, то можно повредить разъемы.
- Просим напарника включить зажигание автомобиля. То есть заводить двигатель не нужно, а необходимо просто включить бортовую электросеть. В процессе диагностики нельзя допускать соприкосновения плюсового щупа с каким-либо металлическими поверхностями двигателя . В противном случае может произойти короткое замыкание.
- Контролируем значение напряжения на мультиметре. Напряжение должно быть в районе 12 (В).
Подключаем щуп в средний разъем. Это масса датчика Холла. Напряжения в среднем пине быть не должно.
Контролируем значение напряжения на мультиметре. Должно быть в районе 0 (В). Разумеется, ели используется мультиметр невысокой точности, то в процессе диагностики массы измеритель может показать около 0,01-0,02 (В). Ничего страшного в подобных значениях массы нет.
Подключаем щуп в последний разъем. Данный пин используется для передачи сигнала от датчика распредвала к ЭБУ Chevrolet Lacetti. Напряжение разъема составляет около 5 (В).
Контролируем значение напряжения на мультиметре.
Обратите внимание, диагностика проводной колодки приведет к возникновению ошибки Check Engine (низкое напряжение ДПРВ), которую впоследствии нужно будет сбрасывать. Если диагностика выявила перебой в питании разъема датчика Холла, то следует проверить предохранитель, а также всю магистраль провода
Провода часто перетираются/переламываются в местах излома (на изгибах)
Если диагностика выявила перебой в питании разъема датчика Холла, то следует проверить предохранитель, а также всю магистраль провода. Провода часто перетираются/переламываются в местах излома (на изгибах).
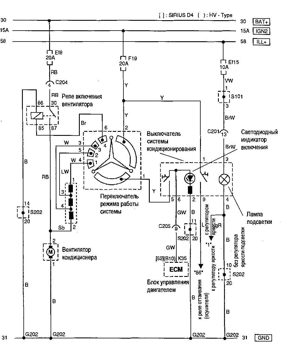
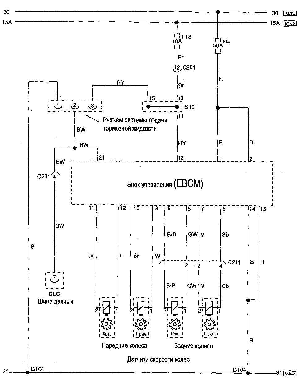
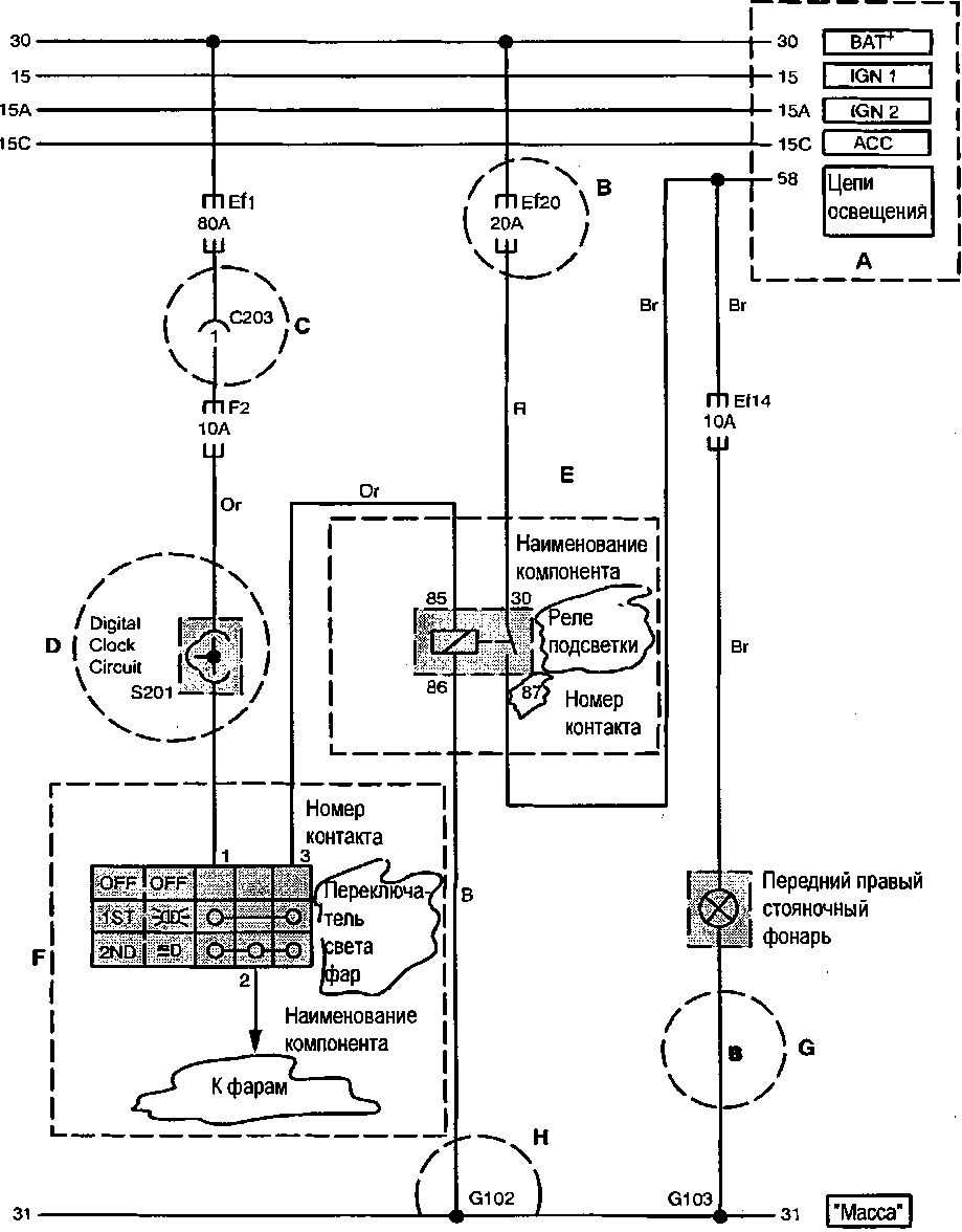
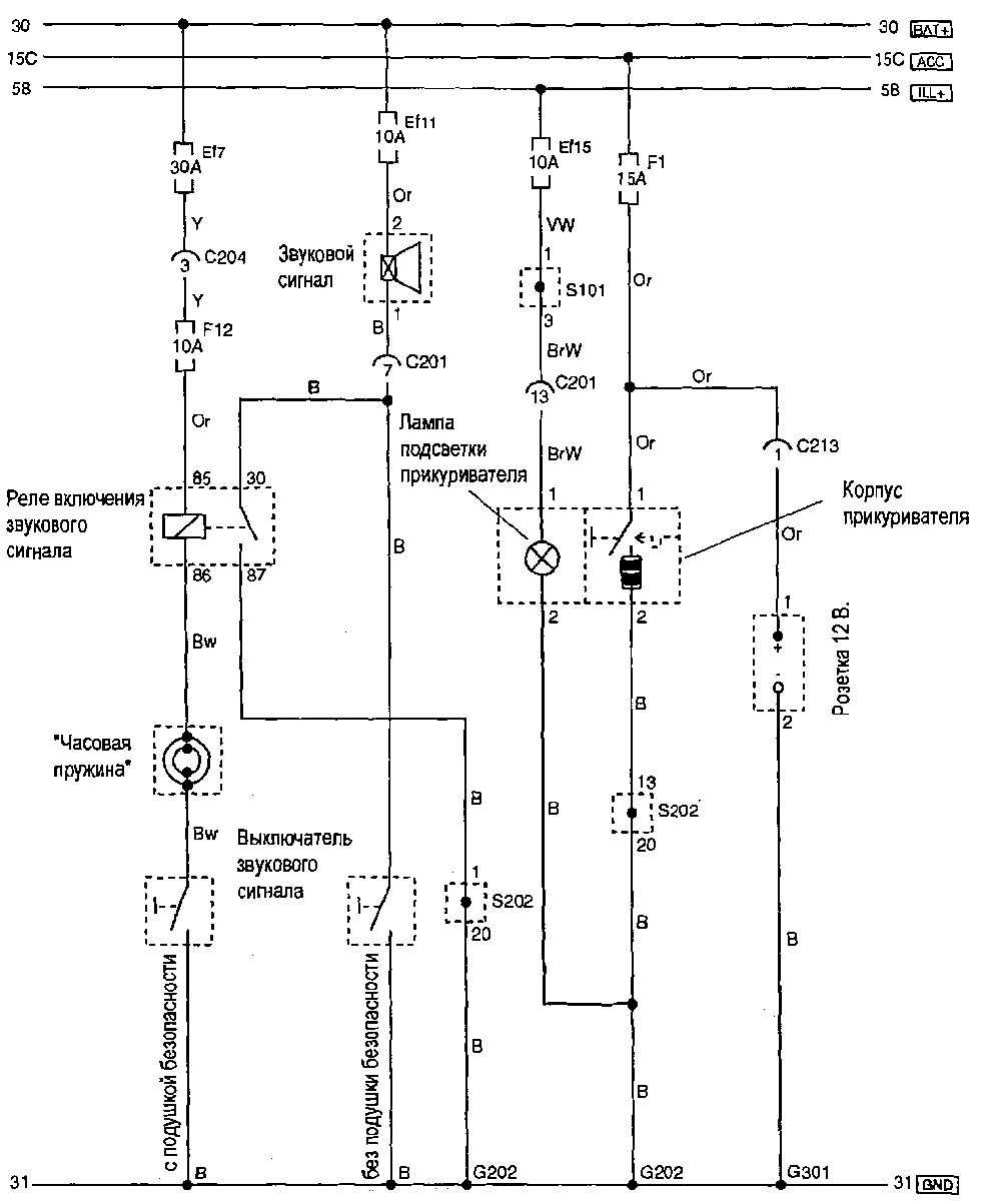
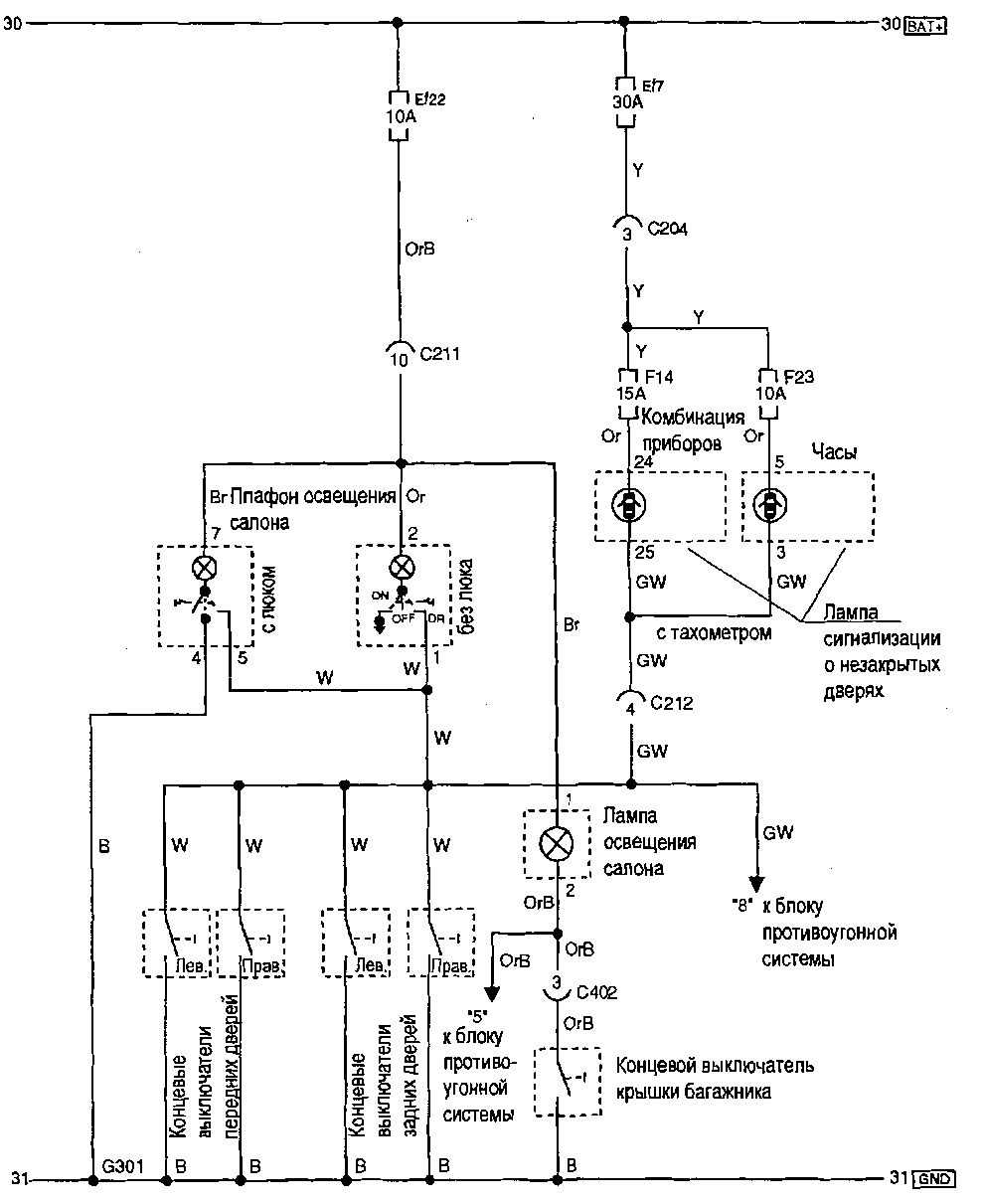
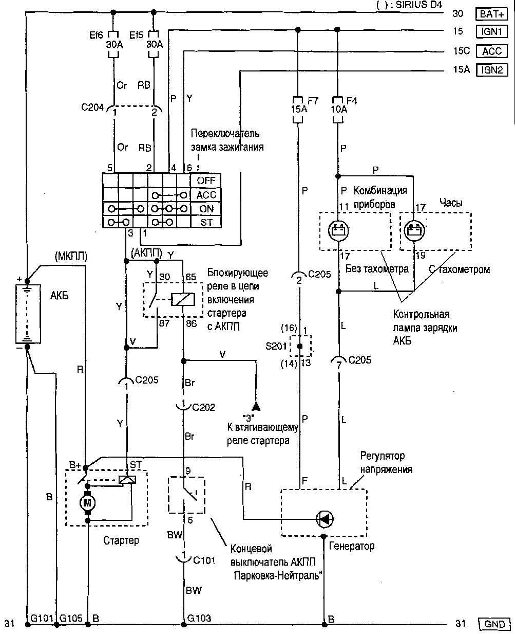
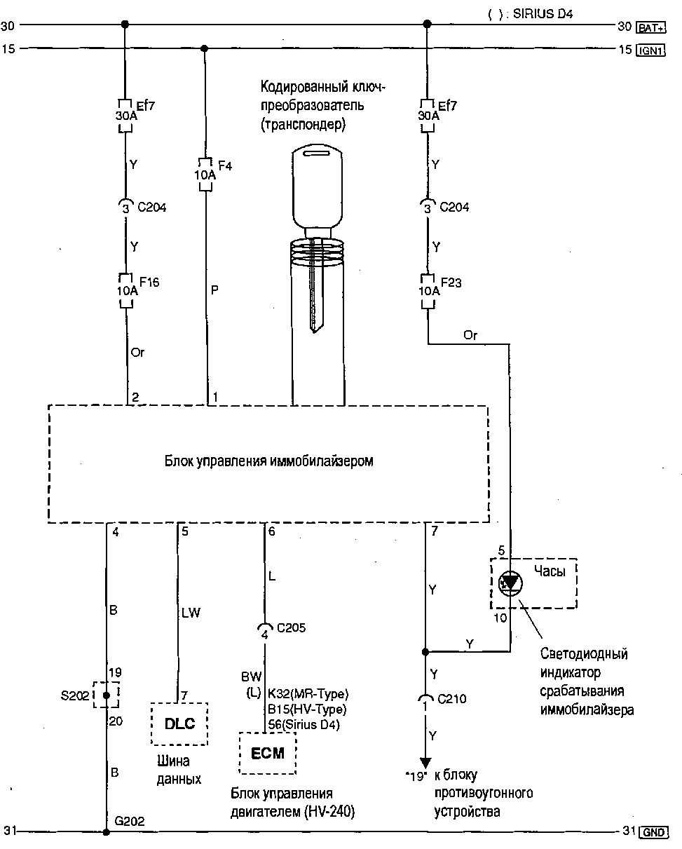
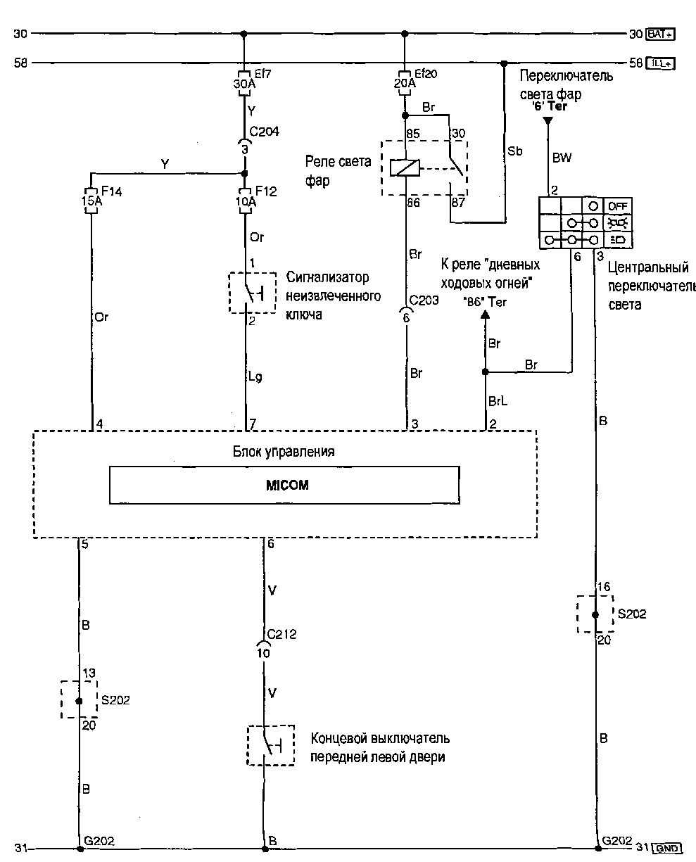
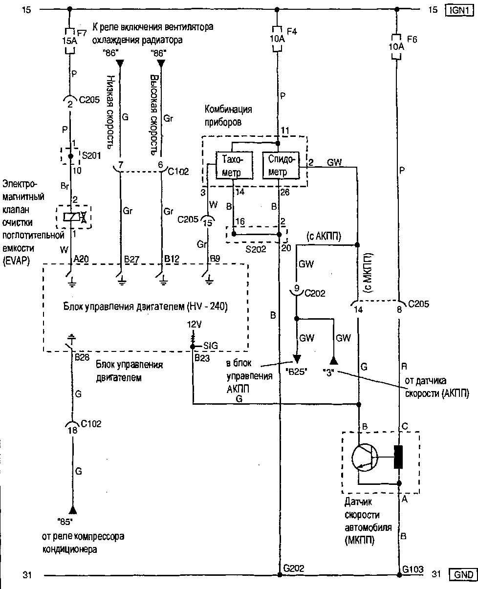
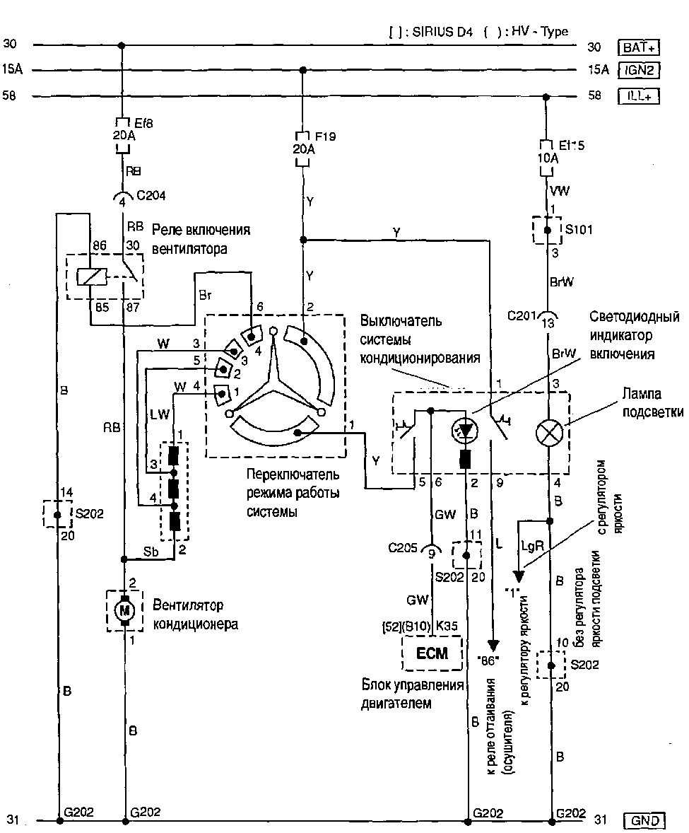
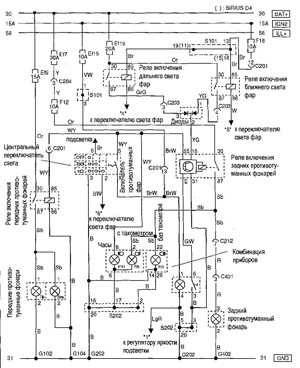
10.9. Электросхемы
10.9.1 Электросхемы10.9.2
10.9.3 Система пуска и зарядки
10.9.4 Система предотвращения разряда АКБ
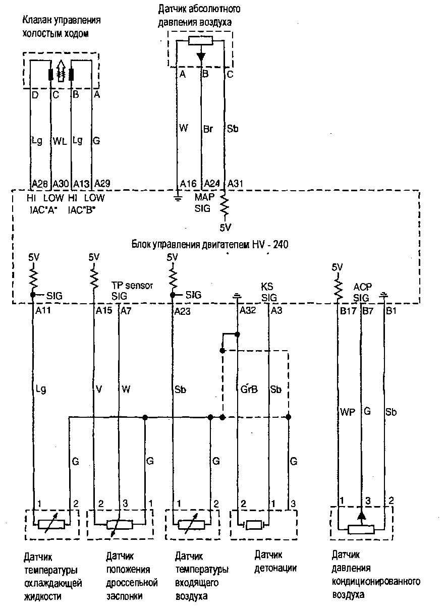
10.9.5 Система управления холостым ходом
10.9.6 Система удаления паров топлива, комбинация приборов и датчик скорости автомболя
10.9.7 Система впрыска
10.9.8 данных, индикация неисгтоавностей.
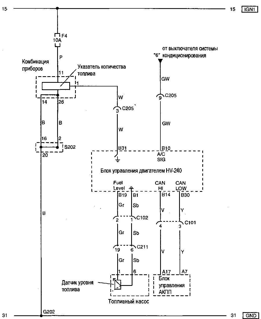
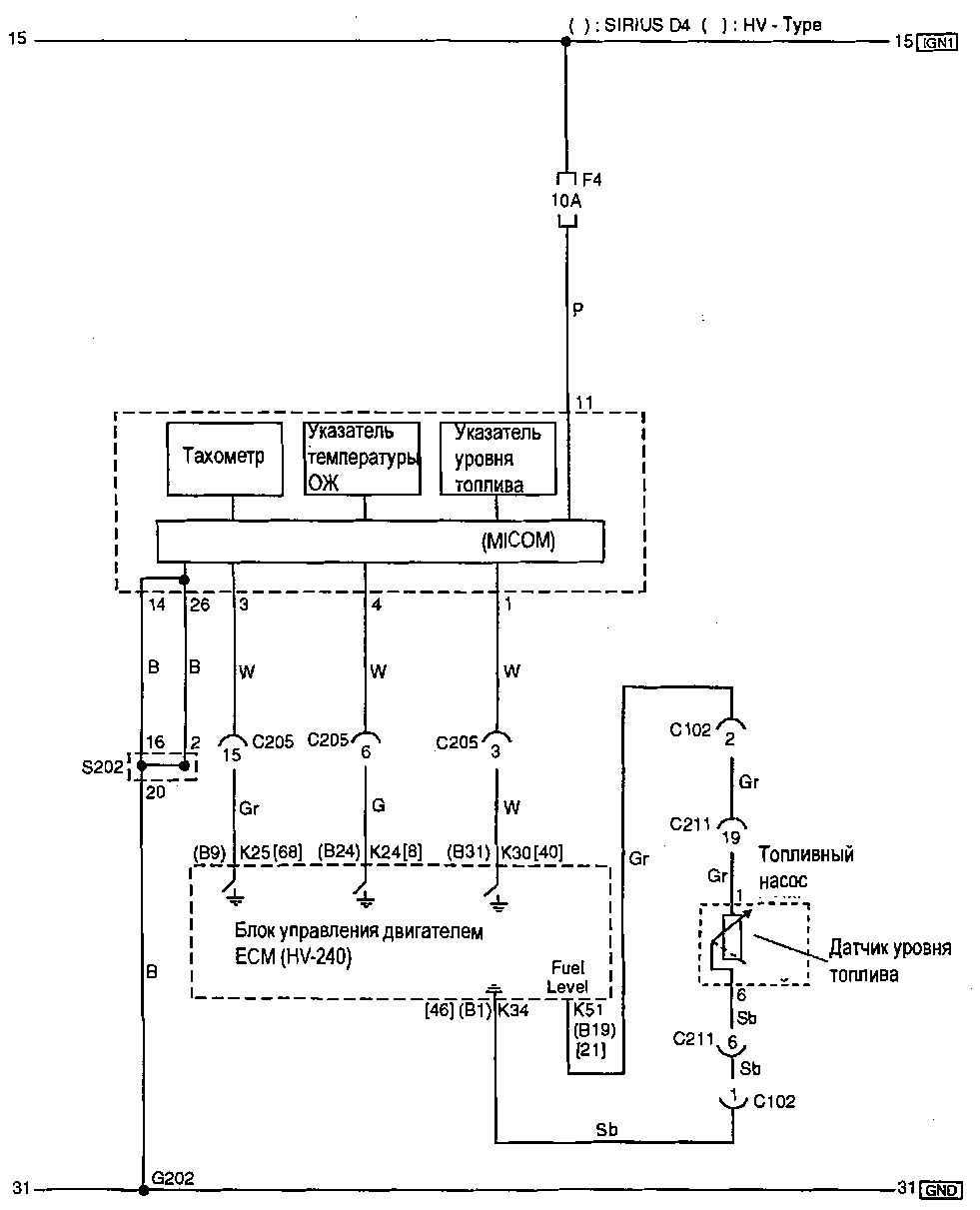
10.9.9 Указатепь температуры ОЖ, тахометр и указатель уровня топлива
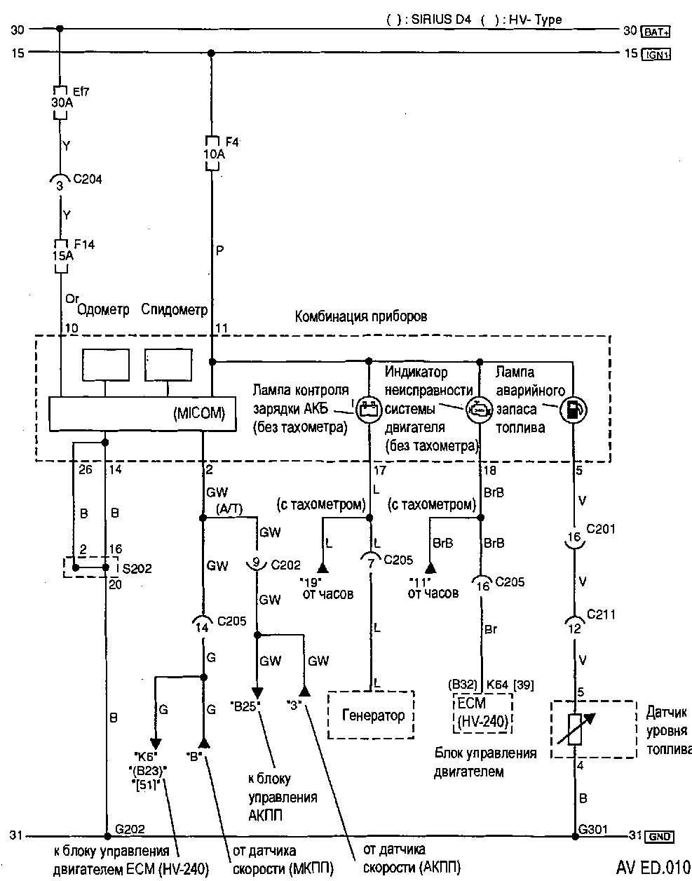
10.9.10 Одометр, спидометр и сигнальные лампы
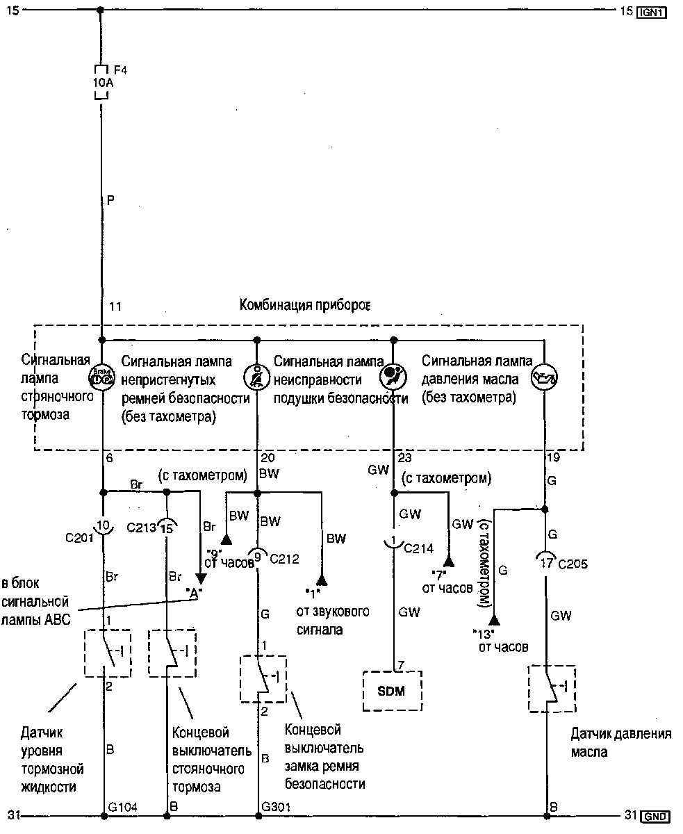
10.9.11 индикации (стояночный тормоз, ремни и подушки безопасности, давление масла).
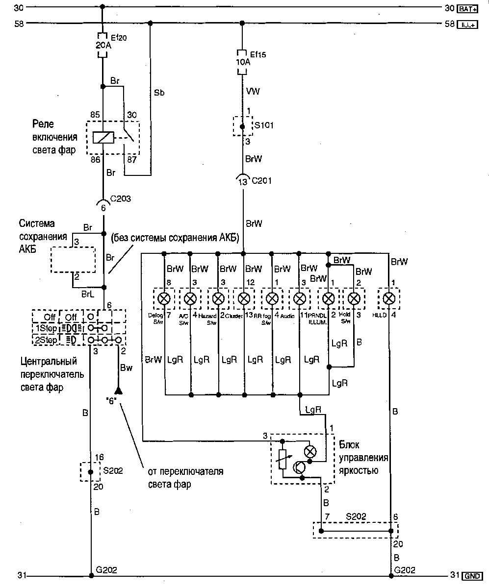
10.9.12 приборов и органов управления с блоком регулирования яркости.
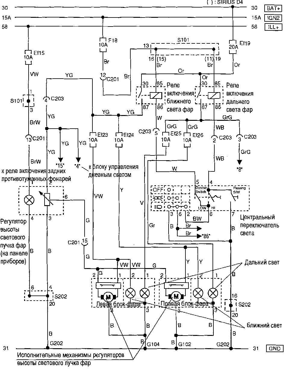
10.9.13 и система регулирования высоты светового пучка фар.
10.9.14 Передние и задние противотуманные фонари
10.9.15 Габаритные фонари и подсветка номерного знака
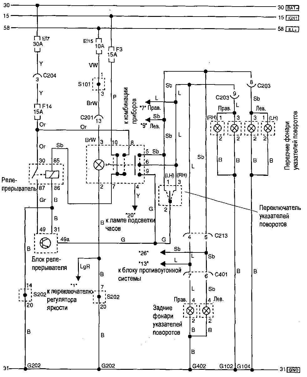
10.9.16 Указатели поворотов и аварийная сигнализация
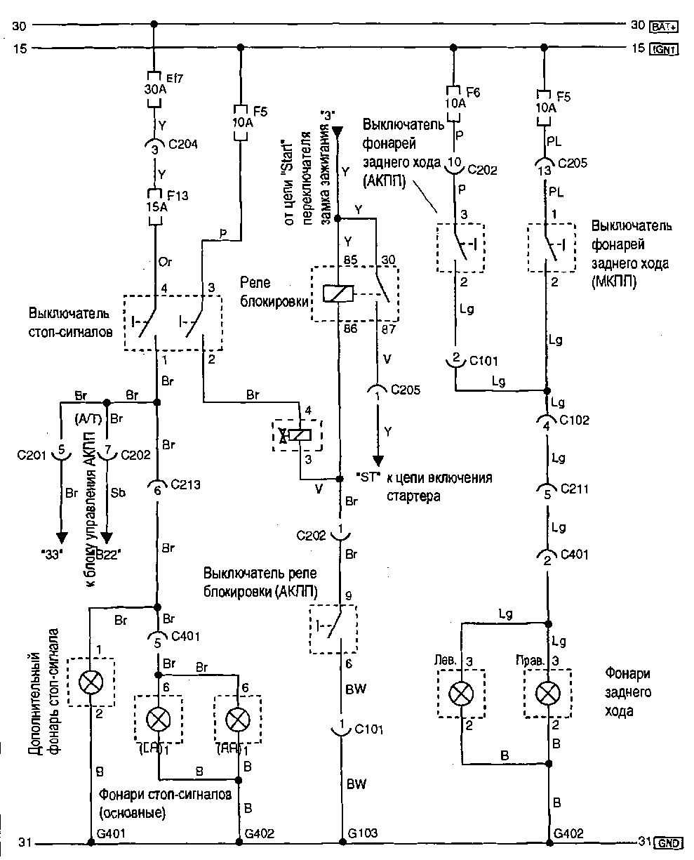
10.9.17 Стоп-сигналы и фонари заднего хода
10.9.18 салона, багажника, сигнализация о незакрытых дверях.
10.9.19 сигнал, прикуриватель, розетка.
10.9.20 заднего вида с электроприводом.
10.9.21 Иммобилайзер.
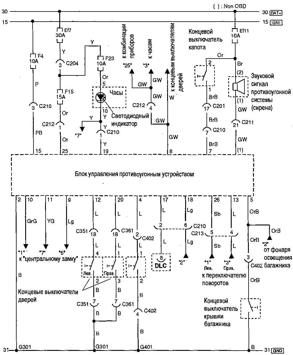
10.9.22 Противоугонная система
10.9.23 стеклоподъемники.
10.9.24 Центральный замок
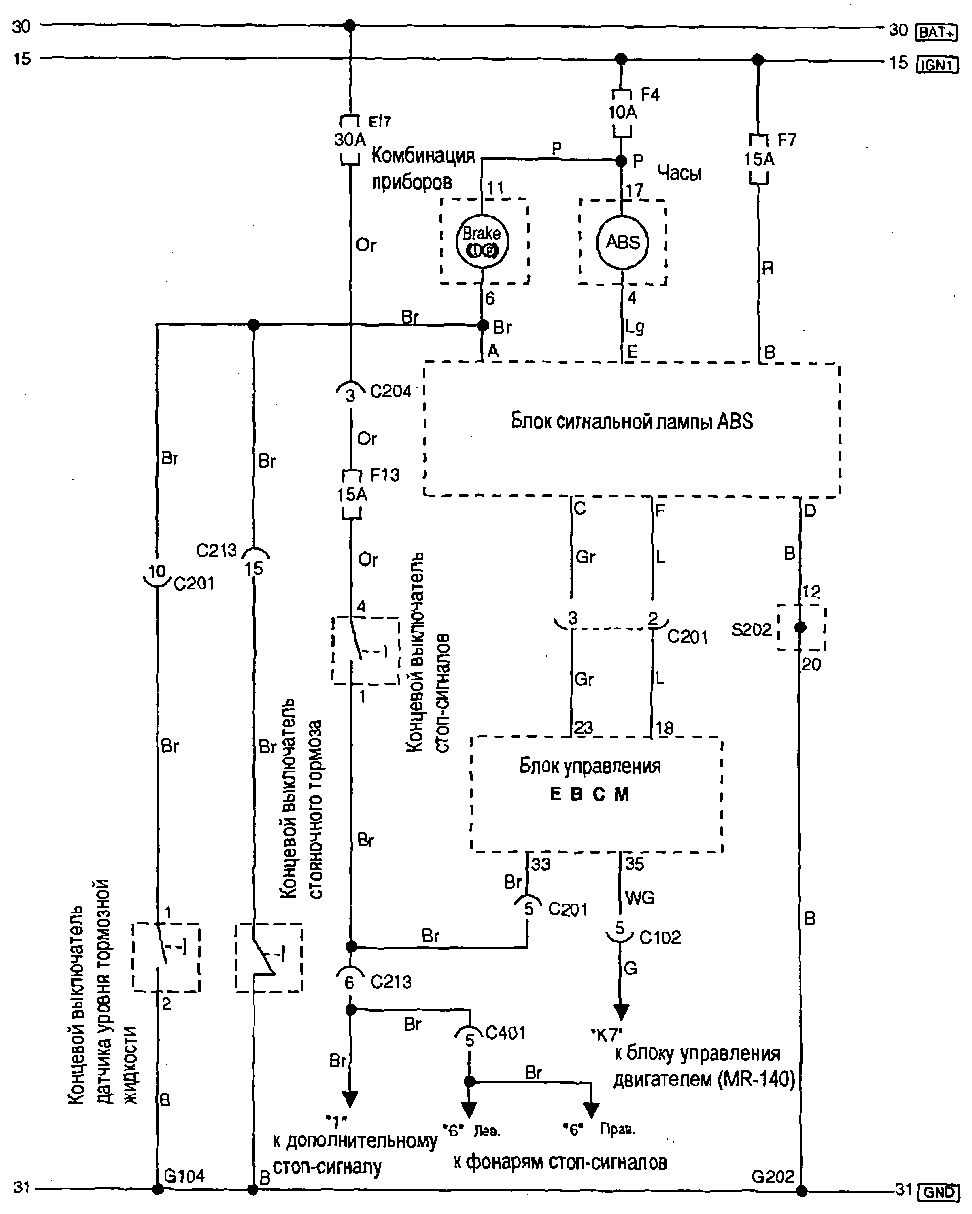
10.9.25 система тормозов. Питание, датчики скорости колес.
10.9.26 сигнальных ламп ABS и стояночного тормоза, концевые выключатели.
10.9.27 системы охлаждения (одиночный).
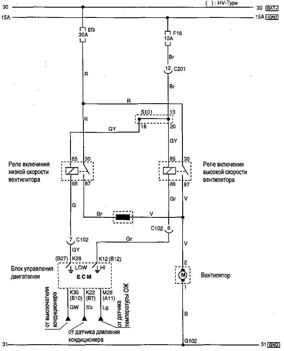
10.9.28 Система кондиционирования воздуха
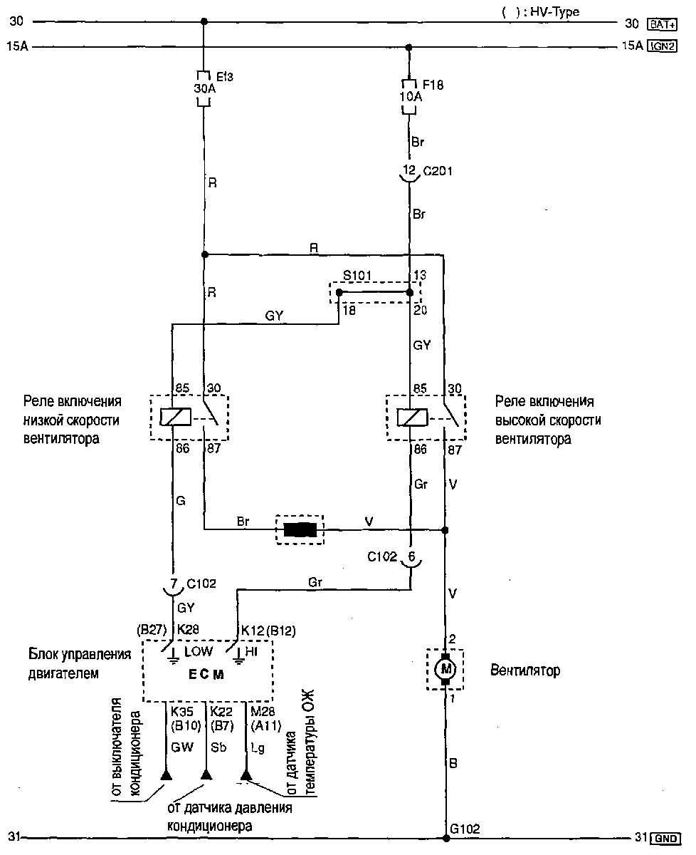
10.9.29 системы охлаждения (одиночный).
10.9.30 Система кондиционирования воздуха
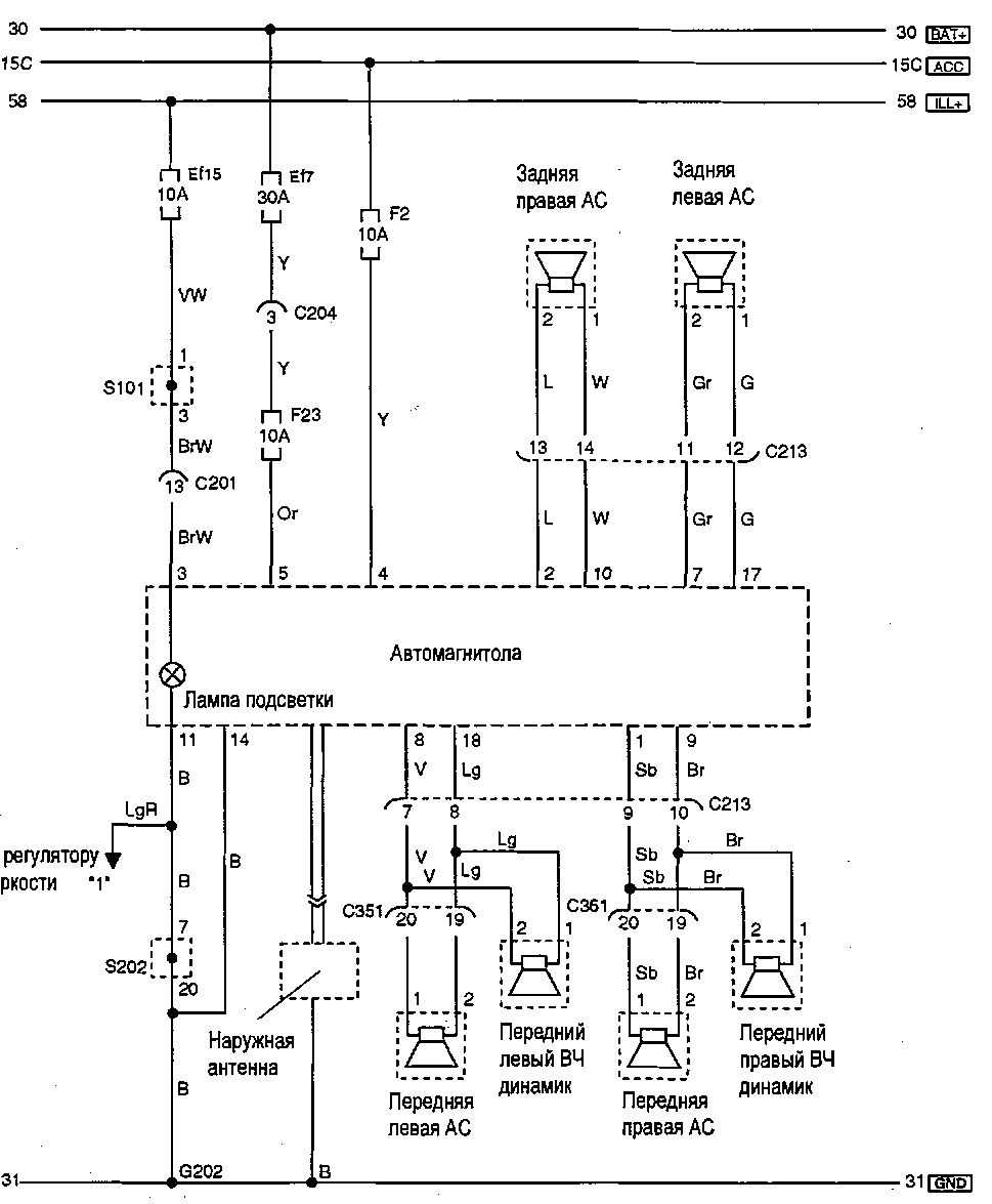
10.9.31 Аудиосистема (без RDS)
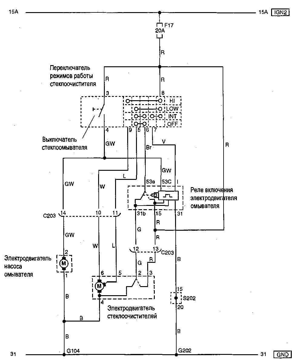
10.9.32 Стеклоочиститель и омыватель лобового стекла I
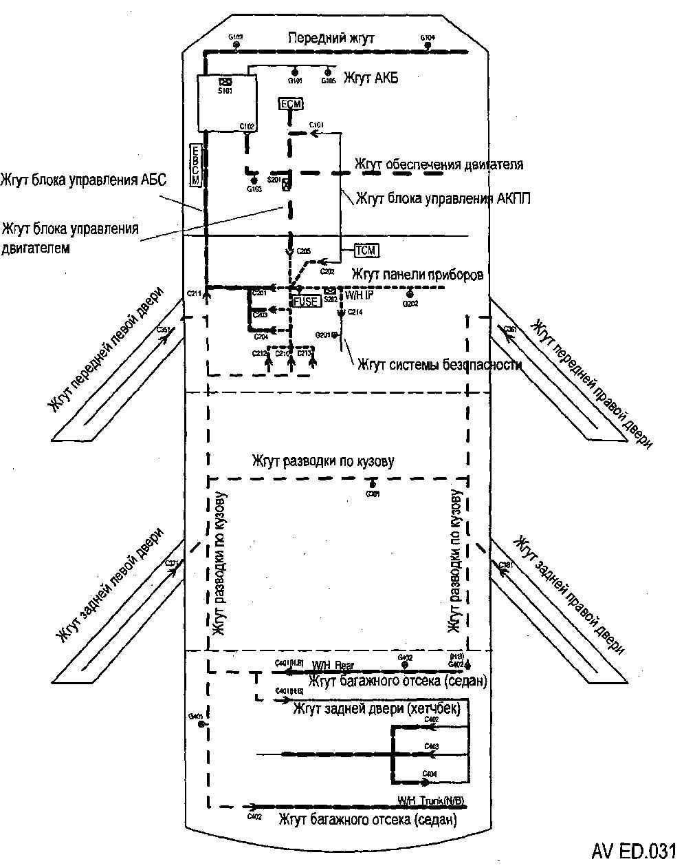
10.9.33 Размещение жгутов, разъемов и точек соединения с массой
10.9.34 Разъемы жгутов электропроводки10.9.35 Жгуты на двигателе
10.9.36 Моторный отсек
10.9.37 отсек, двери.
10.9.38 Салон автомобиля
10.9.39 Размещение жгутов в средней части кузова
10.9.40 Размещение жгутов в крышке багажника и багажном отсеке
10.9.41 Разъемы элементов электрооборудования и блоков управления системами
10.9.42 Разъемы элементов электрооборудования и блоков управления системами
Причины ошибок ДПРВ. Видео
В настоящее время автомобильный рынок весьма обширен и выбор автомобилей на нем очень велик в любом ценовом диапазоне, к тому же автомобиль в наше время стал не роскошью, а необходимостью. Компания Шевроле смогла создать такой, автомобиль, который отвечает всем требованиям надёжности и комфорта. Этим автомобилем стал Шевроле Лачетти, очень популярный и недорогой авто сильно полюбился людям, что его можно встретить на всех дорогах стран СНГ.
Лачетти обладает экономичным двигателем с инжекторным впрыском топлива, как известно, если автомобиль оснащен инжектором в нем очень много датчиков, участвующих в процессе работы двигателя. Когда какой-либо из датчиков выходит из строя его поломку сложно найти и необходимо проводить компьютерную диагностику, что по карману не каждому владельцу данного авто
Поэтому очень важно знать признаки неисправности датчиков, чтобы с легкостью и самостоятельно определить виновника неисправности автомобиля
В данной статье речь пойдет о датчиках на автомобиле Шевроле Лачетти, а именно об их назначении, расположении и признаках неисправности.
Топливный насос и фильтр
Вместе с некачественным горючим страдают бензонасос и фильтр. В основном засоренность данных элементов приводит к тому, что топливо не проходит в нужном количестве, а это в свою очередь ведет к появлению бедной смеси, что может привести к большому расходу или плохому пуску двигателя.
Чтобы устранить неисправность придется заменить топливный фильтр. Что касается бензинового насоса, то придется демонтировать его с автомобиля и заменить сеточку-фильтр, которая наверняка забилась. Данную процедуру необходимо выполнять аккуратно, поскольку можно случайно повредить элементы бензонасоса.
Распиновка mr-140
ЭБУ MR-140 имеет два 64-контактных разъема для подключения, маркированных буквами “К” и “М”.
По виду разъёмы одинаковы, но конструкция замков разъемов разная, что исключает вероятность неправильной установки.
Разъем “К” (Х1)
| 1 | Положительное Напряжение Аккумуляторной Батареи |
| 2 | Не Используется |
| 3 | Не Используется |
| 4 | Не Используется |
| 5 | Ланос-Авео Рон переключатель Земля |
| 6 | Сигнал скорости автомобиля (vss) (Механическая коробка передач) |
| 7 | Сигнал о неровной дороге – Вт/ABS |
| 8 | Не Используется |
| 9 | Не разъем |
| 10 | Не Используется |
| 11 | Не Используется |
| 12 | Высокая Скорость Охлаждения Реле Управления Вентилятором |
| 13 | Контроль Электромагнитный Клапан Регулировки Впускного Коллектора |
| 14 | Можете последовательной передачи данных высокая (может-ч) |
| 15 | Последовательной минимум данных (can-Л) |
| 16 | Подогреваемый Датчик Oxyden (Ланос: ДУТ) |
| 17 | Положительное Напряжение Аккумуляторной Батареи |
| 18 | Напряжение Зажигания |
| 19 | Не используется (Ланос: 15DLC) |
| 20 | Не используется (Ланос: не разъем) |
| 21 | Не Используется |
| 22 | Давления Хладагента Датчик Сигнала |
| 23 | Не разъем |
| 24 | Cooliant температуры двигателя (ECT) с датчика сигнал датчика |
| 25 | Скорость Двигателя Sighal |
| 26 | Не разъем |
| 27 | Не разъем |
| 28 | Реле Низких Оборотов Вентилятора Охлаждения Управления |
| 29 | Муфта Компрессора Кондиционера Катушки Напряжения Питания |
| 30 | Сигнала Датчика Уровня Топлива |
| 31 | Не разъем |
| 32 | Последовательных Данных Сайта |
| 33 | Не разъем |
| 34 | |
| 35 | Сигнал Запроса Кондиционера |
| 36 | Подогреваемый Датчик кислорода (ho2s) 2 сигнала |
| 37 | Не разъем |
| 38 | Не разъем |
| 39 | Не разъем |
| 40 | Не разъем |
| 41 | Не разъем |
| 42 | Не разъем |
| 43 | Не разъем |
| 44 | Не разъем |
| 45 | Не разъем |
| 46 | Не разъем |
| 47 | Не разъем |
| 48 | Клапан вентиляции СУПБ |
| 49 | Не разъем |
| 50 | 5-Вольтовая Ссылка |
| 51 | Сигнала Датчика Уровня Топлива |
| 52 | Топливный Бак Датчик Давления Сигнал |
| 53 | Подогреваемый Датчик кислорода (ho2s) 2 низкого опорного |
| 54 | Управление Реле Топливного Насоса |
| 55 | Не разъем |
| 56 | Не разъем |
| 57 | Не разъем |
| 58 | Не разъем |
| 59 | Не разъем |
| 60 | Не разъем |
| 61 | Не разъем |
| 62 | Не разъем |
| 63 | Не разъем |
| 64 | Индикатор неисправности (MIL) контроль |
Разъем “М” (Х2)
| 1 | Катушка зажигания (IC) – контроль сроков 1 и 4 |
| 2 | Подогреваемый Датчик кислорода (ho2s) 2 управления отопителем |
| 3 | Топливный насос Напряжение питания( после реле) / Авео: 15 |
| 4 | Выбросы паров топлива (evap) продувки адсорбера Электромагнитный контроль |
| 5 | |
| 6 | Положения дроссельной заслонки (TP) Датчик сигнала |
| 7 | Температуры впускного воздуха (iat) Датчик сигнала |
| 8 | Абсолютного давления в коллекторе (Map) с датчика сигнал |
| 9 | Рециркуляции выхлопных газов (EGR) Клапан сигнал положения |
| 10 | Не Используется |
| 11 | Инжектор Топлива 4-Контроль |
| 12 | Подогреваемый Датчик кислорода (ho2s) 1 низкого опорного |
| 13 | Регулятора холостого хода (РХХ) высокий контроль |
| 14 | Регулятора холостого хода (РХХ) Б низкий контроль |
| 15 | Регулятора холостого хода (РХХ) низкий контроль |
| 16 | 5-Вольтовая Ссылка |
| 17 | Не разъем |
| 18 | Сигнал Датчика Детонации |
| 19 | Рециркуляции выхлопных газов (EGR) – низкий контроль соленоида |
| 20 | Не разъем |
| 21 | Положения коленчатого вала (ckp) Датчик сигнала |
| 22 | Топливной Форсунки 2 Управление |
| 23 | Не разъем |
| 24 | Топливная Форсунка 3-Контроль |
| 25 | Топливная Форсунка 1-Контроль |
| 26 | Положения распределительного вала (cmp) Датчик сигнала |
| 27 | Не разъем |
| 28 | Температуры охлаждающей жидкости (ECT) Датчик сигнала |
| 29 | Подогреваемый Датчик кислорода (ho2s) 1 сигнал |
| 30 | Регулятора холостого хода (РХХ) Катушка Б высокий контроль |
| 31 | Не разъем |
| 32 | 5-Вольтовая Ссылка |
| 33 | Катушка зажигания (IC) контролем времени (1 и 4) |
| 34 | Не разъем |
| 35 | Катушка зажигания (IC) контроль сроков (2 и 3) |
| 36 | Не Используется |
| 37 | Земля |
| 38 | Земля |
| 39 | Земля |
| 40 | Земля |
| 41 | Земля |
| 42 | Не разъем |
| 43 | Не разъем |
| 44 | Не разъем |
| 45 | Не разъем |
| 46 | Не разъем |
| 47 | Не Используется |
| 48 | Низкий Ссылку |
| 49 | Не разъем |
| 50 | Не разъем |
| 51 | Катушка зажигания (IC) контроль сроков (2 и 3) |
| 52 | Recirulation выхлопных газов (РВГ) низкий контроль |
| 53 | Ланос: АБС |
| 54 | Не Используется |
| 55 | Не Используется |
| 56 | Не Используется |
| 57 | Не Используется |
| 58 | Не Используется |
| 59 | Не Используется |
| 60 | Не Используется |
| 61 | Не Используется |
| 62 | Не Используется |
| 63 | Не Используется |
| 64 |
Ошибка ДПРВ. Неправильные фазы ГРМ
Это одна из самых частых проблем, которая приводит к ошибкам по датчику распредвала.
Как я выше писал, блок управления двигателем следит за синхронизацией сигналов ДПРВ и ДПКВ. Поэтому, если при установке ремня ГРМ была допущена ошибка, тогда нормальной синхронизации не будет и ЭБУ может вывалить ошибку по неверному сигналу ДПРВ.
А если наряду с неверным сигналом ДПРВ при диагностике обнаружено завышенное давление во впускном коллекторе или большие отрицательные топливные коррекции, тогда обязательно необходимо проверить метки ГРМ.
Как это сделать, можно посмотреть на странице Замена ремня ГРМ
Электросхемы CHEVROLET AVEO — описание
Открытие функции бортового компьютера в приборной панели НОВОГО СЕДАНА T-250 и нового Хетчбека. В Авео Хетчбек до 2006 такого НЕТ. В первой версии Авео седан такого НЕТ
Все описанные ниже процедуры вы делаете на свой страх и риск. Так что подумайте насколько оно вам надо и сможете ли вы это повторить. Как таковых серьезных функций в нем нет. А сломавших экран людей уже много. И отдельно экран купить НЕЛЬЗЯ. Если все же очень хочется сделать, но не уверены в своих силах, ищите тех кто может это сделать. Помните новая приборная панель стоит от 6 до 9 тысяч рублей.
Если не уверены в своих силах но очень хочется БК можете попросить меня. Пишите в личку.
1. Вынимаем приборную панель. Для этого откручиваем два винта под козырьком панели приборов.

2. Тянем на себя пластиковый кожух.

Он закреплен на защелках.

3. Козырек панели приборов тянем вверх.

Он тоже на защелках.

4. Откручиваем 4 винта.

И аккуратно вынимаем панель приборов на себя. Отключаем правый разъем нажав на лепесток и потянув на себя. То же самое делаем с левым разъемом.

Забираем приборную панель и уходим с ней в помещение где есть паяальник, острый резак и удобный стол.
5. Приступаем

6. Аккуратно, отгибая защелки, снимаем заднюю крыжку (НЕ СТЕКЛО) и вынимаем внутренности приборки со шкалами.

7. Снимаем стрелки. Предварительно запомнив или пометив где они находились. Снимаем аккуратно. Но только таким способом которым я снимал. Ни в коем случае не тянем на себя. Для того чтобы снять стрелку нужно поворочивать ее против часовой стрелки одновременно стягивая со штока. Волноваться за то что можете сбить колибровку прибора, не надо. Устройство шагового двигателя стрелки описывать не буду. Но поверьте ничего не случиться.
Еще про Авео: Купить Шевроле Авео 5D Хэтчбек 2019-2020 у официального дилера в Москве
Загорелся Чек. Что делать?
Начинаем рассмотрение вопроса с самого простого — датчик. Неисправность одного или нескольких элементов приведет к тому, что начнет гореть Чек. Чтобы определить, какой именно элемент привел к тому, что загоралась контрольная лампа двигателя на приборной панели, стоит проверить ЭБУ.
Затем, расшифровав код ошибки, найти датчик и проверить его при помощи мультиметра. Если отсутствует сигнал — измеритель нужно заменить.
Что касается неисправности проводки, то определения участка неисправности проводится по аналогии с датчиками. Так, прозвон проводов покажет, какой именно нужно отремонтировать. Конечно, производители транспортных средств рекомендуют менять жгут проводов, где есть повреждение, но автомобилисты зачастую зачищают и изолируют поврежденный провод.
Более сложная ситуация возникает с электронным блоком управления двигателем. Бывает так, что ошибка программного обеспечения способствует тому, что моргает индикатор двигателя. Конечно, ситуация может повернуться не в лучшую сторону и чип управления внутри ЭБУ сгорит вследствие короткого замыкания. В данном случае, владельцу автомобиля не повезет и придется менять элемент, который стоит весьма не дешево.
Что касается неисправности программного обеспечения, то как показывает практика, прошивка и установка нового ПО в электронный блок управления мотором решает все проблемы.
Не работают приборы на Шевроле Авео
Лада 4×4 3D кузнечик Бортжурнал евро блок предохранителей в ниву Комбинация приборов на любом автомобиле, в том числе и Шевроле Авео (Chevrolet Aveo), позволяет водителю контролировать работу отдельных систем двигателя, электрооборудования и тормозной системы, а также знать о запасе топлива в бензобаке. О состоянии комбинации приборов водитель узнаёт сразу после поворота ключа зажигания в положение «зажигание включено», так как при её исправности должны загореться все контрольные лампы, а после запуска двигателя ещё и заработать приборы. Если этого не происходит, то придётся искать причину возникшей неисправности.
Первое, что может придти на ум водителю в этой ситуации, это отсутствие питания на плюсовых клеммах разъёмов комбинации приборов. Поэтому, вначале проверяем состояние предохранителя, через который подаётся напряжение на комбинацию приборов. Место его расположения в монтажном блоке салона будет зависеть от года выпуска Шевроле Авео, чтобы облегчить поиск этого предохранителя нужно воспользоваться руководством по эксплуатации Вашего автомобиля. В некоторых случаях причиной отказа комбинации приборов бывает перегорание 10-ти амперного предохранителя, обозначенного на схеме, расположенной на обратной стороне крышки монтажного блока, как ROOM LAMP.
Кроме полного отказа комбинации приборов возможны и её «глюки», заключающиеся в периодическом зависании всех стрелок в самом конце шкал приборов с последующим их возвратом в нормальное положение, соответствующее показанию каждого прибора. Такое поведение приборов говорит, скорее всего, о том, что имеется не достаточно надёжный контакт на «массу» либо в печатной плате или колодках разъёма самой комбинации приборов, либо, что менее вероятно, на кузове автомобиля.
Возможен и ещё один вариант неисправности комбинации приборов, когда перестают работать только приборы, хотя контрольные лампы продолжают нормально функционировать. В этом случае, искать неисправность нужно на печатной плате комбинации приборов, на которой может появиться микротрещина, повредившая дорожки печатной платы
Также, особое внимание нужно уделить осмотру состояния ножек контактов кварцевого резонатора, так как если хотя бы одна из них обломилась, то приборы работать не будут. Но, самостоятельно искать неисправность печатной платы комбинации приборов при отсутствии достаточных электротехнических навыков не рекомендуется
Скачивание книги
После успешного прохождения платежа (любым способом) и возврата в магазин KrutilVertel с сайта платежной системы Вы попадаете на страницу успешной оплаты:
Купленная Вами книга будет находиться в Вашем личном кабинете, откуда ее всегда можно будет скачать.
Обратите внимание, что после совершения оплаты, Вам необходимо вернуться обратно с сайта платежной системы на сайт KrutilVertel. В случае, если по каким либо причинам Вы не вернулись обратно на сайт и закрыли вкладку платежной системы с сообщением про успешное прохождение платежа, сообщите нам об этом — мы вышлем Вам письмо в котором будет указан доступ для скачивания книги
В случае, если по каким либо причинам Вы не вернулись обратно на сайт и закрыли вкладку платежной системы с сообщением про успешное прохождение платежа, сообщите нам об этом — мы вышлем Вам письмо в котором будет указан доступ для скачивания книги.
Ошибка ДПРВ. Неисправность датчика
Да, датчики тоже выходят из строя. Чаще всего в датчике лопается пайка и периодически повышается сопротивление цепи внутри датчика. Поэтому датчик, то работает, то не работает. Спустя время он может отказать полностью. В этом случае необходимо либо распилить датчик и пропаять, либо заменить его новым.
Но учтите, что очень желательно покупать именно оригинал по нескольким причинам:
- Неоригиналы часто не работают должным образом
- В неоригиналах иногда даже нет никакой электронной начинки. Это просто пустышки под видом датчика
- Эти датчики не редко воспламеняются, устраивая настоящие пожары. И неоригиналы делают это гораздо чаще
Поэтому не экономьте, так как может выйти по итогу дороже.
Как заменить датчик на Шевроле Лачетти я показывал тут:
Замена на моторах 1.6 и 1.4
Замена ДПРВ на Шевроле Лачетти 1.8 ЛДА
Обозначения на схемах
Разбираться в схемах несложно, достаточно уяснить некоторые основные обозначения:
Детали электроцепи
На схемах детали электроцепи обозначаются прямоугольниками, треугольниками, кружочками и т.п. Для упрощения понимания они подписаны латинскими буквами. Например, G – обозначает «-» или «массу», Ef и F – указывает, что это предохранитель, буквой C обозначается разъем, S – соединительный разъем, а буквой D –диод.
Проводка
Проводка в автомобиле разноцветная, что облегчает идентификацию проводов во время чтения схем. По аналогии с деталями электроцепи, цвет проводки также обозначается латинскими буквами. Используются следующие цвета: оранжевый – «Or», синий – «Lb», желтый – «Y», зеленый – «G», розовый – «P», серый – «Gr», белый – «W», коричневый – «Br», светло-зеленый – «Lg», голубой – «Sb», фиолетовый – «V», красный – «R», черный – «B».
Разъемы
Для удобства подключения новых устройств и замены вышедших из строя, вся электросистема состоит из узлов, которые подключены друг к другу специальными разъемами – колодками. Каждая колодка имеет контакты – пины, в которые как в розетку подключаются нужные провода. Так как колодки имеют много контактов, они пронумерованы. Нумерация начинается слева направо и сверху вниз.


В зависимости от места расположения колодки (внутри автомобиля или в моторном отсеке), она имеет номер трехзначный номер. Если на схемах колодка обозначена номером начинающимся со 100, то искать ее следует в моторном отсеке, а если с 200, то в салоне.

Условные обозначения на схемах электрооборудования
Перовое, в чем необходимо начать разбираться – это в условных обозначениях цепи. На электрических схемах латинскими буквами обозначаются соответствующие элементы цепи:
- Предохранитель – F.
- Диод — D.
- Разъем — C.
- Предохранитель — Ef.
- Соединительный разъем — S.
- Масса — G.
Также стоит понимать обозначения электрических линий, которые указываются внизу или вверху схем.

Назначение электрических линий
Цвет проводов на схемах обозначается латинскими буквами:
- Белый – W/
- Черный — B.
- Желтый — Y.
- Зеленый — G.
- Оранжевый — Or.
- Фиолетовый — V.
- Коричневый — Br.
- Светло-зеленый — Lg.
- Синий — L.
- Голубой — Sb.
- Серый — Gr.
- Красный — R.
- Розовый — P.
Электроприборы соединятся между собой при помощи колодок, которые имеют разное количество пинов (контактов). Для того чтобы найти нужный по счету пин, помните, что считать следует слева направо, сверху вниз.
В следующей таблице указано, где в Шевроле Авео следует искать нужные вам колодки и сколько пинов они имеют (колодки начинающиеся с 100 находятся в подкапотном пространстве, а с 200 в салоне автомобиля).

Маркировка колодок, которые соединяют электроприборы
Теперь вы сможете без труда прочитать любую схему электрооборудования Авео
Предохранитель прикуривателя
Электрическая цепь Шевроле защищена специальным элементом. Он рассчитан на определенную силу тока. При превышении этого параметра предохранитель перегорает, сохраняя изоляцию проводов, защищая их от выгорания. Это одна из наиболее частых поломок. Перед тем как снять прибор, следует проверить предохранитель прикуривателя Авео Т250 1.4, находящийся в монтажном блоке.
Фото дает представление о том, где находится эта панель на Шевроле. Ее расположение – с торцевой левой стороны передней консоли, за декоративной крышкой. Чтобы добраться до нее, необходимо открыть дверь водителя, а затем снять пластмассовую заглушку.
Чтобы удобнее было вытаскивать предохранители, стоит использовать специальный пинцет. Подойдут небольшие плоскогубцы
Важно установить автопредохранитель с аналогичным номиналом (15 ампер), а не больше. В противном случае это грозит перегревом кабелей, оплавленной изоляцией, коротким замыканием и возгоранием электросети
Ошибка ДПРВ. Разбит шпоночный узел на коленвалу
Это также относится к проблемам синхронизации. Когда разбивается шпоночный узел на коленвалу, тогда там появляется люфт и это приводит к несовпадению сигналов ДПКВ и ДПРВ. Это тоже приводит к появлению ошибки по неверному сигналу ДПРВ.
Поэтому необходимо снять шкив приводного ремня и за ним можно увидеть шкив ремня ГРМ
Вывешиваем колесо, включаем передачу и крутим колесо туда-сюда. Если шпонка разбита, тогда Вы точно увидите люфт между шкивом и коленвалом.
Проблема это достаточно опасная. Шпонка вылита на самом шкиву и при износе шпонки необходимо заменить в срочном порядке сам шкив, пока не разбилось посадочное место на коленвалу.
Неисправность клапана регулировки геометрии впускного коллектора Chevrolet Lacetti
Коды ошибок Лачетти (1.8D-FAM I)
Как снять ДПКВ
Датчик положение коленвала Chevrolet Lacetti находится в районе масляного щупа двигателя. Корпус датчика крепится к масляному насосу мотора. ДПКВ рекомендуется отсоединять сверху, открыв капот. Но доступ к датчику можно получить и снизу, демонтировав предварительно защиту масляного поддона двигателя.
- Останавливаемся и глушим двигатель.
- Открываем капот и откидываем клемму «-» от аккумулятора.
- Отсоединяем проводную колодку от датчика положения коленвала. Чтобы это сделать, необходимо предварительно сжать пружинный фиксатор.


Выкручиваем стопорный болт, которым крепится корпус ДПКВ на масляном насосе двигателя. Мастеру потребуется шестигранник на 5 или же торцевая бита Torx T-30.

Извлекаем датчик положения коленчатого вала.

При извлечении ДПКВ следует обратить внимание на макушку датчика, то есть рабочую поверхность сенсора. Датчик должен быть абсолютно чистым, допускается лишь наличие масляной пленки
Металлической стружки быть не должно. Если на проблемном датчике имеется прилипшая металлическая стружка, то скорее всего именно она и является источником проблем. Пример стружки на фото ниже.

При наличии на сенсоре стружки следует вытереть датчик насухо и попробовать, как будет работать двигатель с чистым ДПКВ Шевроле Лачетти. Дополнительно наличие металлической стружки на датчике – это четкий сигнал о плохом состоянии моторного масла. То есть следует как можно скорее заменить смазку в двигателе. При этом крайне желательно поменять смазку вместе с промывкой мотора. В блоге по ремонту Шевроле Лачетти есть подробный обзор о том, как правильно меняется двигательное масло.
Электронный блок управления двигателем
Все датчики, которые имеются в автмобиле, управляются со специального головного устройства называемого электронный блок управления двигателем. Данная деталь напоминает компьютер, в котором обрабатывается большое количество различных процессов, просчитываются различные задачи и посылаются команды на ту или иную деталь.
Сломать блок двигателя можно:
Расположение
Находится блок управления двигателем на Шевроле Лачетти в подкапотном пространстве между аккумуляторной батарей и крылом автомобиля.
Признаки неисправности:
К признакам неисправности датчика можно отнести все признаки поломки любого из датчиков, так как причина неработоспособности любого из датчиков может крыться в проблеме самого ЭБУ. Довольно часто в блоке управления двигателем возникают повреждения в виде перегорания дорожек или радиоэлементов (транзисторов, конденсаторов, диодов и т.п.), которые отвечают за работу конкретного датчика.
Ошибка ДПРВ. Проблемы в бортовой сети автомобиля
На большинстве автомобилей ДПРВ является единственным датчиком, который питается от бортового напряжения 12-15 вольт. Все остальные датчики питаются от 5 вольт, которое стабилизирует ЭБУ.
Поэтому датчик положения распредвала очень зависим от качества напряжения бортовой сети. Замкнутые банки АКБ или просто уже уставшая АКБ, либо пробитый выпрямитель в генераторе может сказаться на работе ДПРВ.
Поэтому необходимо проверить качество бортового напряжения. Чтобы оно соответствовало норме и имело качественное выпрямление без лишних импульсов.
Вот 8 причин, которые приводят к ошибкам по ДПРВ, с которыми приходилось сталкиваться. Как видно, проблема может быть далеко не только в датчике, но и в совершенно других местах.
Также я снял видео на эту тему
Особенности конструкции
В двигатель F14D3 разработчики концерна GM заложили следующие решения:
- чугунный блок с гильзами цилиндров из высокопрочного чугуна;
- дюралевая головка блока цилиндров с 16 клапанами, двумя распредвалами по схеме DOHC 16V;
- объемы цилиндров 1399 см3;
- гидрокомпенсаторы для автоматической регулировки тепловых зазоров клапанов без участия пользователя;
- система зажигания DIS-2 с двумя катушками для каждых 2 цилиндров;
- разностороннее расположение каналов впуска/выпуска на ГБЦ, свечные колодцы со стороны выпуска;
- пластиковый впускной коллектор с гладкими внутренними поверхностями каналов.

Гидрокомпенсаторы F14D3
Из-за наличия гидрокомпенсаторов требования к качеству масла у этого ДВС повышенные. Здесь применяется типовое навесное оборудование со средним эксплуатационным ресурсом
Важной особенностью стало применение одинакового блока цилиндров для моторов разного объема этой серии

Впускной коллектор F14D3




























